KKのものづくり奮闘記
ものづくりが好きな会社員のブログ。 3Dプリンタ買いました(2019.12)。
カレンダー
03
2026/04
05
S
M
T
W
T
F
S
1
2
3
4
5
6
7
8
9
10
11
12
13
14
15
16
17
18
19
20
21
22
23
24
25
26
27
28
29
30
プロフィール
HN:
KK
性別:
男性
職業:
会社員
趣味:
ランニング・電子工作・ゲーム・カラオケ
自己紹介:
愛知県のとある会社の社員。もう9年目。
書類上は愛知県民、心は長野県民。
日常のこと、作った電子回路のことなど書いてる…
最近、カラオケの精密採点点数向上のため、日々特訓中・・・
写真はうちの猫のタマ。可愛いよ~~
JogNote
最新記事
ESPduinoを使って天気予報ガジェットを作る
(08/15)
新しいPLAフィラメント使ってみました3
(01/15)
新しいPLAフィラメント使ってみました2
(01/13)
新しいPLAフィラメント使ってみました
(01/12)
【Adventurer3】プラットフォーム清掃方法を変えてみました
(01/09)
カテゴリー
自己紹介 ( 1 )
日記 ( 106 )
感想 ( 4 )
電子回路 ( 40 )
ラズパイ ( 2 )
3Dプリンタ ( 7 )
パソコン ( 3 )
部活 ( 74 )
フリーソフトなど ( 6 )
オンラインゲーム ( 1 )
タイピング ( 19 )
プログラミング ( 3 )
ゲーム ( 2 )
曲・歌 ( 1 )
写真・動画 ( 5 )
未分類 ( 0 )
アーカイブ
2020 年 08 月 ( 1 )
2020 年 01 月 ( 4 )
2019 年 12 月 ( 5 )
2019 年 05 月 ( 1 )
2018 年 09 月 ( 1 )
ブログ内検索
リンク
KKのにちじょう奮闘記
風の吹く坂道
Mr.ハレルヤの「something wonderful」を探して
暇人の集い
マイコンカーラリーネット
秋月電子通商
共立エレショップ
千石電商
ストロベリー・リナックス
aitendo
Digi-Key
浅草ギ研
Vector
HOZAN ホームページ
HAKKO ホームページ
マイコンカーラリー販売
(社)全国工業高等学校長協会
KKのジョグノート
カウンター
天気予報
バーコード
RSS
RSS 0.91
RSS 1.0
RSS 2.0
アクセス解析
[PR]
アクセスカウンター
ブログランキング
メールフォーム
Powered by
NINJA TOOLS
[
NINJA_STYLE_MAILFORM
]
アフィリエイト
2026
04,25
23:24
[PR]
CATEGORY[]
×
[PR]上記の広告は3ヶ月以上新規記事投稿のないブログに表示されています。新しい記事を書く事で広告が消えます。
2010
10,17
18:24
高校生最後の思い出
CATEGORY[日記]
今日は高校生ものづくりコンテストがありました。
そこで結果的に優勝することが出来ました!
もう指導していただいた先生には感謝で一杯ですm(_ _)m
今年はプログラムでケアレスミスをしてしまい、本気で駄目かと思いました…
しかし、基板とかの出来が良かったり、プログラムでもケアレスミスした部分以外は出来たりしたので何とかなったようです。
今まで指導してくださった先生方、応援してくれた友達、支えてくれた家族のみんなに感謝して、
本当にありがとうございました!
これからも更なる技術向上のために頑張るぜ!
[2回]
PR
コメント[1]
TB[]
2010
10,16
22:42
決戦前夜
CATEGORY[日記]
ついに!!高校生ものづくりコンテストが始まりました~
只今、宿泊先のホテルから更新しています。最近のホテルはネットワーク繋がってて便利ですね~
今日は、競技会場の準備と説明だけで、明日開会式から競技等が行われます。
なんだか準備してるときからワクワクして、早く競技やりたいなぁという気分が高かったり。
結果はどうなるか分かりませんが、高校生活最後のものコンなので、楽しんでやりたいと思ってます。
準備が終わったあと、夕飯まで時間があったので、霞ヶ浦の辺りまで散歩してきました。そのうち写真載せる予定。今日は疲れたのでまたの次回に。
また、今日会場へ行く途中のサービスエリアで、「納豆カレー」という物が売られていると付き添いの先生が言ってたので、勢いで買ってみました。
すごいパッケージですこと。部室にでも飾っとこ。
[1回]
コメント[1]
TB[]
2010
10,15
20:40
bluetooth通信してみる その2
CATEGORY[電子回路]
タイトル変わってますが
前回の続き
ということで「その2」です。
BlueSMiRFの初期設定ができて、パソコン間通信とか出来たので投稿。
こちらのサイト
を参考にさせて頂きました。ありがとうございます!
初期設定の変更として、必要最低限、ボーレートの設定をしたかったので、ボーレートを9600bpsに変更しました。
コマンドモード中、
SU,96
と打ち込んでEnterを押して、OKとかの文字が現れれば設定完了。
その後、
D
と打ち込んでEnterを押すと、設定状況が出てきます。ちゃんとボーレートが115kbpsから9600bpsになってればOK
設定したら、9600bps同士でうまく通信できました~。写真貼るの面倒なので文字だけでご勘弁。気が向いたら載せます・・・
気が向いたら。
H8の端子と接続すれば、データの送受信出来るかなぁとちょっとワクワク。
そのうちやってみるつもりです。
[0回]
コメント[0]
TB[]
2010
10,15
20:17
明日・明後日はものづくりコンテストだー!
CATEGORY[日記]
3年目の参加にして最後の高校生ものづくりコンテストまであと僅かとなりました。
もう3回目の参加なのかぁ・・・としみじみ思う。
去年から使用している工具たちとも、もうお別れだなぁ・・・とちょっと感慨にふけってみたり・・・
今年のものづくりコンテストは茨城県で行われます。公式サイトは
こちら
今年は色々と忙しくて、あまり練習出来ていない感じが強いです。
10月に入って強歩大会・マイコンカー大会・文化祭と行事が盛り沢山だったので・・・
まぁ・・・最後なので悔いの残らないように精一杯やるつもりです。
うしゃぁー!!頑張るぜ!
[0回]
コメント[0]
TB[]
2010
10,11
19:45
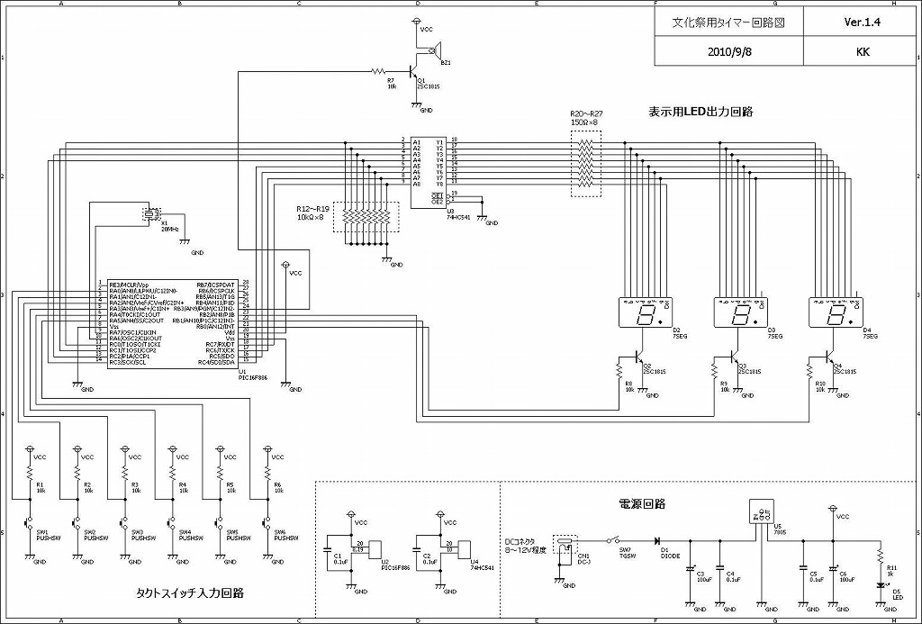
カウントダウンタイマーの製作
CATEGORY[電子回路]
前回の文化祭の記事から連続しての投稿です。
書く気力があるときに書かないと何時までも書かないので・・・。
クラス展の展示である「イライラ棒」の時間制限用のタイマーとして制作したカウントダウンタイマーの投稿です。
写真はこちら↓
タイマー表示部の写真・裏側の写真・基板配線面の写真です。
こちらは回路図です。
PICは16F886を使用。動作クロックは20MHz(セラロックは学校から頂戴しました)。
このタイマーの部品は全て秋月電子の部品で制作しました(ケーブル・表示用の板以外)
3個製作で5500円程度かかりました。この中でLED代は2000円・・・高いなぁ。LEDは
こちら
の500個入1000円のLEDを使用。1タイマーに214個のLEDを使用し、3個で合計214×3=642個のLEDを使いました。この量のはんだ付けはさすがに疲れた・・・。
実際にイライラ棒に取り付ける時は、イライラ棒回路に棒が当たるとずっとブザーが鳴り続けるという回路を追加しました。
回路図はこちら↓
・・・分かりにくくてすいません。数分で仕上げたので。
タイマーが0秒になった際も鳴らすようにしたので、PICの信号で鳴らすことが可能にしました。
このタイマーですが、うちの学校の先生が欲しいと言ったので3個とも差し上げました。
このタイマー9分59秒しか設定できません。何に使うんだろう?
まぁ壊れずに動作してくれてなにより。
[0回]
コメント[0]
TB[]
<<
前のページ
|
HOME
|
次のページ
>>
忍者ブログ
[PR]